المشاركات الاخيرة





1. النطاق
1.1 تغطي طريقة الاختبار هذه إجراءً لتحديد معدل انتقال بخار الماء عبر مواد حاجزة مرنة.
تُطبق هذه الطريقة على الألواح والأفلام التي يصل سمكها إلى 3 مم (0.1 بوصة)، وتتكون من طبقة واحدة أو متعددة الطبقات من مواد صناعية أو
البوليمرات والرقائق الطبيعية، بما في ذلك المواد المطلية. يُتيح تحديد معدل انتقال بخار الماء (/)
(WVTR)، (2) نفاذية الفيلم لبخار الماء، و (3) للمواد المتجانسة، معامل نفاذية بخار الماء.
4. ملخص طريقة الاختبار
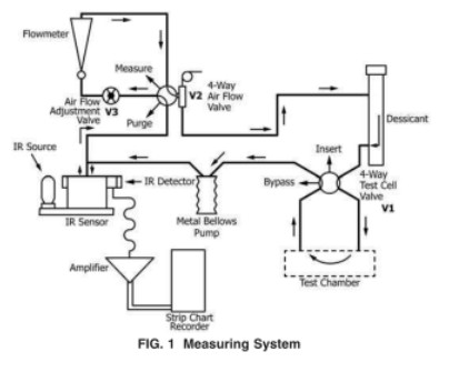
4.1 يتم فصل غرفة جافة عن غرفة رطبة ذات درجة حرارة ورطوبة معروفتين بواسطة مادة حاجزة ليتم اختبارها،
تُشكّل الحجرة الجافة والحجرة الرطبة خلية انصهار يُغلق فيها غشاء الاختبار. ينتشر بخار الماء عبر
يختلط الفيلم بالغاز في الغرفة الجافة وينتقل إلى مستشعر الأشعة تحت الحمراء المعدل بالضغط. يقيس هذا المستشعر
جزء من طاقة الأشعة تحت الحمراء الممتصة

بواسطة بخار الماء وينتج إشارة كهربائية، سعتها تتناسب طرديًا مع تركيز بخار الماء.
ثم تتم مقارنة سعة الإشارة الكهربائية التي ينتجها فيلم الاختبار بالإشارة التي ينتجها قياس
فيلم معايرة لمعدل انتقال بخار الماء المعروف. ثم يتم استخدام هذه المعلومات لحساب المعدل عند
والتي تنتقل الرطوبة من خلال المادة التي يتم اختبارها.
5. الدلالة والاستخدام
5.1 الغرض من طريقة الاختبار هذه هو الحصول على قيم موثوقة لـ WVTR للرقائق والألواح البلاستيكية.
5.2 WVTR هي خاصية مهمة لمواد التغليف ويمكن أن ترتبط بشكل مباشر بمدة الصلاحية والمنتج المعبأ.
استقرار.
5.3 تعتبر البيانات المستمدة من طريقة الاختبار هذه مناسبة كطريقة اختبار تحكيمية، بشرط أن يتفق البائع والمشتري على
إجراءات أخذ العينات، وإجراءات التوحيد القياسي، وظروف الاختبار، ومعايير القبول.
6.الجهاز
معدات الاختبار: جهاز اختبار نفاذية بخار الماء WVTR-E3

6.1 تستخدم هذه الطريقة جهاز نقل بخار الماء (الشكل 1) المكون مما يلي:

10. إجراء الاختبار
10.1 تحضير الجهاز (الشكل 1) إذا كانت الاختبارات السابقة قد عرضت الجهاز لمستويات عالية من الرطوبة، فيُخرج الغاز من النظام
لإزالة الرطوبة المتبقية.
10.2 عدد العينات التي تم اختبارها - تم اختبار العينات وفقًا لخطة العينة المتفق عليها.

10.3 إعداد عينات الاختبار:
10.3.1 قم بقص عينة الاختبار إلى حجم 10 سم × 10 سم تقريبًا (4 بوصة × 4 بوصة).
10.3.2 إذا لزم الأمر، قم بقياس سمك العينة في أربع نقاط متباعدة بالتساوي داخل منطقة الاختبار وفي المركز. ملاحظة: ...
إذا كانت العينة هشة (مثل الطلاء الرقيق أو المعدن غير المحمي) فإن عملية قياس المادة قد تعرضها للخطر
في هذه العينات، يُفضّل تحليل سُمك المادة بعد اختبار معدل النقل.
10.3.3 قم بدهن سطح ختم الخلية وطبقة O-ing بشكل خفيف.
١٠.٣،٤ بالنسبة لأنظمة WVTR من الطرازات الأقدم التي تتطلب استخدام الماء المقطر أو محاليل الملح المشبعة، أدخل من واحدة إلى ثلاث وسادات ماصة في النصف السفلي من الخلية، ثم بللها بالماء المقطر أو المحلول الملحي المطلوب. أما بالنسبة لأجهزة WVTR الأحدث،
اتبع تعليمات الشركة المصنعة للحصول على الرطوبة النسبية المطلوبة.
10.3.5 قم بإلصاق فيلم الاختبار بخلية الانتشار باتباع تعليمات الشركة المصنعة، يوضح الشكل 3 نوع خلية الانتشار المستخدمة في
معدات WVTR من الطراز الأقدم، والتي كانت تتكون من رف تكييف منفصل وغرفة اختبار. خلايا الانتشار في أجهزة WVTR الأحدث
المعدات مماثلة للنصف السفلي من الخلية المعروضة في الشكل 3.
10.3.6 إذا كنت تستخدم رف تكييف منفصل، فقم بتثبيت الخلية المجمعة في رف التكييف. اسمح للفيلم بالتكييف في
خلية الانتشار حتى يتم الوصول إلى حالة مستقرة، إذا لم يكن المشغل على دراية بالمادة التي يتم اختبارها، فيجب عليه التحقق من
تأثير وقت التكييف للتأكد من أن الوقت الكافي قد تم السماح به لتوازن المادة تحت الاختبار
الشروط (انظر الملاحظة 3).
10.4 قم بقياس WVTR لعينة الفيلم وفقًا لتعليمات الشركة المصنعة.
ملاحظة 3- عند اختبار المواد التي ليس لدى المشغل تاريخ سابق لها، يجب السماح بوقت إضافي للتأكد من ذلك
تم الوصول إلى حالة التوازن الحقيقية، وفي حالة الشك، قم بإعادة الاختبار بعد فترة تكييف إضافية مدتها عدة ساعات
10.5 سجل درجة حرارة كل اختبار بالرجوع إلى مقياس الحرارة أو مقياس الحرارة المثبت في غرفة الاختبار
حسنًا. تُعدّ درجة الحرارة عاملًا حاسمًا يؤثر على قياس WVTR. أثناء الاختبار، راقب درجة الحرارة بشكل دوري.
إلى أقرب 0.5 درجة مئوية. قم بالإبلاغ عن متوسط درجة الحرارة ونطاق درجات الحرارة التي تم ملاحظتها أثناء الاختبار.
10.6 إجراءات الاستعداد والإيقاف:10،6.1 اتبع تعليمات الشركة المصنعة لوضع الجهاز في وضع الاستعداد عندما لا يكون قيد التشغيل.
10.6.2 عندما لا يتم استخدام النظام لفترة طويلة ولا توجد أفلام تتطلب التكييف،
قد يتم إيقاف تشغيل الطاقة الكهربائية.
اترك ردا
البحث عن طريق الكلمات الرئيسية